Особенности и предназначение
Для разогрева металлических отводов и специального паяльного вещества необходимо специальное оборудование, которым и является паяльный фен. Устройство способно очень быстро разогреваться до нужной температуры даже с учетом простой конструкции. Благодаря простому строению, с аппаратом может работать и начинающий электрик и профессионал. Для упрощения работы с мелкими деталями применяют также дополнительное оборудование совместно с фенами, но так как цена приборов немалая, то лучшим вариантом будет паяльная станция с феном своими руками. Это оборудование позволит справиться с большинством сложных задач без особых усилий.
По конструкции аппарат устроен так же, как и строительный фен, но обладает меньшей мощностью и более компактными насадками. Чаще всего в комплекте паяльной станции имеется обычный паяльник и термофен. При этом приборы оснащаются регуляторами температурного режима.
Для профессиональной мастерской термофен проще купить, так как он быстро оправдает свою стоимость, и пользоваться таким оборудованием будет удобнее. А если микросхемы необходимо припаивать в домашних условиях и не каждый день, то для этого подойдет самодельная термовоздушная паяльная станция своими руками.
Отличие паяльных фенов
Очень часто радиолюбители задумываются о том, как сделать паяльный фен своими руками, но перед началом сборки необходимо знать принципы и отличия паяльной станции и самого паяльника. Схема устройства состоит из основной и дополнительной части. Основной частью является блок, к которому подключаются паяльники. В зависимости от способа подачи воздуха станции бывают двух видов:
- Турбинная — воздушный поток формируется благодаря встроенному кулеру в термофене.
- Компрессорная — поток воздуха формируется посредством компрессора, установленного в главном корпусе станции.
При покупке паяльной станции такие особенности имеют большое значение, так как компрессорными создается сильный воздушный поток, и они могут использоваться для работы в труднодоступных местах даже с узкими насадками, а турбинные не способны продавить воздух с необходимой мощностью через узкое отверстие насадок.
https://youtube.com/watch?v=3zE-HDdz2Xs
Работа устройства заключается в нагревании керамического или спиралеподобного элемента, который установлен в термофене, и нагревании воздуха, проходящего через этот элемент. Паяльный термофен может нагревать воздух до температуры в пределах 100—180 градусов, а в современных моделях имеется возможность регулировки температурного порога.
По сравнению с инфракрасными аналогами, термовоздушные станции имеют такие недостатки:
- Поток воздуха сдувает мелкие детали.
- Неравномерный прогрев поверхности.
- Изменение насадок для разного типа работ.
Однако для любителей, такие недостатки несущественны по сравнении с преимуществом в цене.
Термовоздушный паяльник для станции можно изготовить в домашних условиях из обычного бытового фена. При этом по техническим характеристикам он не будет уступать заводскому аналогу. Основными характеристиками такого паяльника являются:
- Диаметр наконечника;
- Мощность;
- Производительность турбины;
- Максимальный температурный порог.
Такие параметры напрямую влияют на качество и производительность работы устройства, поэтому при сборке к ним необходимо относиться очень внимательно.
https://youtube.com/watch?v=KVvm4V3dIMg
Особенности конструкции термофена
С помощью паяльного устройства можно плавить пластиковые детали и метал, который имеет небольшую температуру плавления. Специальная спираль из нихрома разогревает воздух, после этого горячий воздух подается в нужную точку. При конструировании самодельного аппарата необходимо руководствоваться главным параметром — температура нагрева воздуха. В профессиональных устройствах параметр достигает 800 градусов, но если плавка серебра или алюминия не потребуется, то самодельный термофен можно изготовить с температурным порогом до 600℃.
При сборке устройства в домашних условиях также необходимо ориентироваться на экономию средств, а для этого нужно найти детали для сборки. В конструкцию оборудования входят:
- Корпус;
- Нагревательная часть;
- Устройство, посредством которого будет подаваться воздух;
- Держатель;
- Кнопка включения.
Для улучшения прибора можно заранее предусматривать использование датчика и регулятора температуры, а также установку разных насадок.
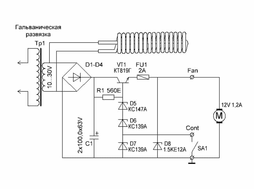
Схема паяльного фена, чертеж и печатная плата
Устройство запитано от одного источника питания, что упрощает эксплуатацию, но из-за этого немного падает функциональность изделия и усложняется конструкция. Основой электронной части устройства является параметрический стабилизатор напряжения, выполненный на: VT1, D5, D6, D7 и R1. Он задает стабилизацию напряжения питания вентилятора, в то время когда напряжение основного блока питания изменяется для регулировки температуры воздуха. Для изменения скорости воздушного потока применяют переключатель SA1, на 2 положения «8» и «12» Вольт.
Если по какой-то причине напряжение питания вентилятора станет равно или выше 13-14 Вольт, супрессор (защитный диод) откроется, а предохранитель сгорит разрывая цепочку питания.
Если применить для питания паяльного фена переменный ток, то пиковое напряжение источника питания может оказаться выше предельно-допустимого напряжения для многих микросхем. Например, при напряжении переменного тока 30 Вольт, пиковое будет в 1,42 раза больше.
Нагревательный элемент выполнен из пяти спиралей и керамической изоляционной трубки (Ее можно найти в схеме задержки советских телевизоров, а освободить ее от компаунда, можно с помощью газовой горелки).
Керамическую трубку можно заменить устаревшими трубчатыми керамическими конденсаторами или слюдяной трубкой из сгоревшего паяльника. Спиральки изготовлены из нихромового провода диаметром 0,4мм.
Расчет нагревательного элемента фена
Напряжение питания 24 вольта, мощность 300 ватт, отсюда по формулам электротехники легко вычисляем сопротивление:
При применение пяти спиралей, соединенных параллельно, сопротивление каждой из них будет в пять раз больше, т.е 9,6 Ома. Требуемую длину нихромового провода можно померить омметром, получается около 1100мм. Длину намотки провода на оправке можно узнать из формулы:
Мотать спираль можно с помощью ручной дрели и вала диаметром 4мм.
Корпус нагревательного элемента
, чертеж которого также имеется в архиве состоит из стакана, трубки и шайбы. Стакан с внешним диаметром 16,5мм не обязательно заказывать у знакомого токаря, а можно позаимствовать от одной банки литий-ионного неисправного аккумулятора от любого ноутбука, только перед разборкой незабудте ее разрядить. Тонкостенные трубки можно позаимствовать из поломанной телескопической антенны от радио. Фланец, для крепления тонкостенной трубки, изготовлен из стандартной шайбы толщиной 1мм. В качестве креплений взял винты М1,6. В качестве корпуса фена взял однолитровую пластиковую бутылку от воды. Размер бутылки может отличаться в зависимости от примененного типа вентилятора. Крепление корпуса нагревательного элемента к корпусу устройства осуществлено с помощью родной крышки от бутылки, только в винтовой части горлышка бутылка разрезана на четыре части, а в крышке проделано отверстие скальпелем.
Самостоятельный ремонт промышленных образцов
Перед ремонтом паяльного фена, прежде всего, необходимо ознакомиться со схемой подключения вентилятора и нагревателя к электрической сети (другое её название – распиновка).
Знание этой схемы позволяет проверить правильность подводки питания к каждому из основных элементов теплового модуля и убедиться в их исправности.
Непосредственно ремонт неработающего паяльного устройства сводится к замене вышедших из строя или повреждённых частей, обнаружить которые можно по наличию характерных следов гари.
В противном случае оператор рискует получить опасные ожоги кожи горячим воздухом. Менять пластмассовые насадки допускается лишь после полного выключения паяльного фена и остывания всех его рабочих частей.
Рейтинг лучших паяльных станций в среднем ценовом сегменте
REXANT 12-0727, 750 Вт

Данная модель используется при проведении почти всего спектра самой квалифицированной работы с электроникой. Её мощность 750 Вт, максимальная температура — до 480 ̊С, чего вполне достаточно для серьёзных видов работ на больших площадях по пайке деталей, имеющих толстые контакты.
Комплектуется:
- феном, оснащённым 3 насадками;
- силовым штекером для соединений;
- паяльником, у которого в основе керамический нагреватель.
В устройстве сетевое питание отключается на «входе». Внутри расположен вентилятор для активного охлаждения в середине станции.
Оборудование с ЖК-дисплеем служит для пайки любых электронных компонентов.
Станция оборудована цифровым микроконтроллером температуры.
Изделие имеет уникальную систему охлаждения. Продолжительный продув воздухом после отключения продлевает срок эксплуатации нагревательного элемента и ручки.
Страна-изготовитель: Китай.
Стоимость: 14336 рублей.
REXANT 12-0727, 750 Вт
Достоинства:
- цифровые отображения температур;
- бесщёточный компрессор;
- отсоединение фена с «горячей» заменой нужной насадки;
- быстрое охлаждение;
- информативный в работе дисплей;
Недостатки:
LUKEY 868, 750 Вт

Относится к вентиляторному, цифровому виду устройств. Предназначение — для монтажа и демонтаж SMD-компонентов.
В комплект находится:
- блок управления;
- паяльник;
- три термовоздушных насадки разных диаметров;
- подставка для паяльника и термофена.
Особенности данного прибора состоят в независимых регулировках температур фена и паяльника. При отключении фена температура падает до 50°С, а затем уже идёт отключение подачи воздуха, что способствует защите нагревателя от поломок.
Антистатическая функция помогает защитить платы во время статического или электрического разряда.
Страна-изготовитель: Китай.
Стоимость: 6879 рублей.
LUKEY 868, 750 Вт
Достоинства:
- отличная мощность фена;
- керамический нагреватель;
- наличие в интернете инструкций по доработкам и прошивкам.
Недостатки:
- среднее качество распайки;
- «убогий» разъем паяльника.
Собираем воздушный паяльник из обычного
Возникает вопрос: зачем? Ответ в начале статьи: обычным жалом невозможно работать с элементами SMD конструкции. Поэтому жертвуем одним электроприбором, и собираем паяльный фен из паяльника.
Сразу оговорим особенности: конструкция простейшая, собирается без применения сложных узлов, производительность будет не такой выдающейся. Термофен из паяльника нагревает воздух не выше 300 ℃.
Для изготовления нам понадобятся два основных компонента:
Читать также: Стол для фрезы своими руками
- Собственно, паяльник мощностью 40 Вт с деревянной рукоятью и стандартным нагревательным элементом (который просто удаляется).
- Любой источник сжатого воздуха. Например, компрессор для аквариума.

Модернизируем паяльник
Нагревательный элемент не трогаем, просто извлекаем жало. Внутри остается свободный проход для воздуха. Провод питания выводим в боковую стенку, а в задний торец рукояти вклеиваем втулку для подачи воздуха. Место ввода электрокабеля герметизируем.

Отверстия в металлическом корпусе паяльника обматываем фольгой, усиливаем теплоемкость медной проволокой. Металлическую трубку плотно загоняем в рукоять. Вместо жала загоняем в отверстие стальную трубку подходящего диаметра.

Принцип работы паяльного фена, сделанного своими руками, следующий
Нагревательный элемент работает в штатном режиме, горячий воздух собирается в камере, «утепленной» с помощью медной проволоки и фольги. Поступающий от компрессора воздух выталкивает воздух через установленную стальную трубку.
Температура паяльника не регулируется, можно лишь менять интенсивность обдува, пережимая подающую трубку. Меньше скорость потока – выше температура на выходе. Подобрав параметры продувки, можно достичь температуры плавления припоя.

Фен из паяльника, сделанный своими руками, не заменит паяльную станцию, но поможет вам в работе с мелкими радиодеталями.
Мини паяльная станция с большими возможностями
Еще один полноценный термофен собран из баночки от таблеток.

Механическая часть конструкции довольно примитивна: алюминиевая трубка от старого конденсатора со спиралью внутри и воздуховод с вентилятором.

Рукоять не нужна, устройство очень компактное. Изюминка в блоке питания на контроллере, с помощью которого можно устанавливать необходимую температуру.

В итоге получаем фактически промышленный аппарат. После калибровки индикаторов температуры, можно выполнять работы с любым типом радиодеталей, не беспокоясь об их сохранности.

Итог: Современную паяльную станцию можно собрать практически бесплатно, при этом качество работы не уступает заводским образцам.
Способ №2. Бесконтактная паяльная станция
Как показывает практика, далеко не всегда нагревом жала можно воздействовать на любые элементы платы, к примеру, к тем же smd деталям крайне трудно подобраться. В таких ситуациях используется паяльный фен, направляющий поток горячего воздуха на ножки.
Несмотря на схожесть, переделать обычное устройство для сушки волос в инфракрасную станцию не получится, так как рабочая температура должна достигать 500 — 800ºС. Для сборки такой паяльной станции вам понадобится компрессор для подачи воздуха, нагревательный элемент, корпус для элементов управления, сопло, понижающий трансформатор, выпрямитель, блок управления скоростью подачи воздуха.
Принципиальная схема такой паяльной станции приведена на рисунке ниже:

Рис. 2: электрическая схема термофена
Принцип действия паяльной станции основан на воздействии инфракрасного излучения от нагревательного элемента непосредственно в область пайки. Компрессор подает воздух от нагревателя через сужающееся сопло, создавая эффект турбины, производительность насоса желательно обеспечить в пределах от 20 до 30 л в минуту.
При изготовлении инфракрасной станции существует два способа для ее выполнения — ручная модель или стационарная. Первый вариант подходит в тех ситуациях, когда корпус ИК паяльной предвидится относительно небольших размеров и будет удобно помещаться в руке. Второй способ подойдет для крупногабаритных приспособлений, в которых станция установлена неподвижно, а заготовка перемещается под соплом.
Рассмотрим такой пример изготовления паяльной станции бесконтактного типа:
- Намотайте нагревательную спираль из нихромовой проволоки, в данном случае используется диаметром 0,8мм. Можете взять и другой вариант, к примеру, от электрической плиты.
Рис. 3: намотайте нагревательный элемент
- Для намотки используйте жесткий каркас, укладывайте витки вплотную, но не делайте нахлестов и следите за тем, чтобы не закоротить намотку. Чем меньше диаметр проволоки у вас получится, тем эффективнее будет идти нагрев, достаточно будет спирали с наружным диаметром 8 – 10 мм.
- В данном примере изготавливаются несколько спиралей, соединяемых параллельно для повышения температуры нагрева.
- Установите полученную спираль на цилиндрический каркас из негорючего материала.

Рисунок 4: поместите спирали на диэлектрический элемент Предварительно удалите с каркаса все лишнее но если он уже готов, можете сразу осуществлять намотку.
- Изготовьте металлический стакан для нагревательного элемента, в этом примере изготовления паяльной станции мы сделаем его из корпуса пальчиковой батарейки.
- Из куска телескопической антенны от радиоприемника сделайте сопло, один край которого нужно расплескать и надеть на шайбу.
Рис. 5. Наденьте шайбу
- Прикрутите шайбу сопла к стакану из батарейки при помощи соразмерных болтов.
Рис. 6: прикрутите сопло к стакану
- Поместите внутрь стакана между спиралью и стенками термоизоляционный материал, чтобы предотвратить перегревание наружных деталей.
- Соберите диодный мост из четырех полупроводниковых элементов, если под рукой уже есть готовая сборка, можете использовать и ее.
- Изготовьте блок питания из понижающего трансформатора и выпрямительного агрегата, ваша задача получить на выходе низкое напряжение для снижения вероятности поражения электротоком. В рассматриваемом примере получается около 10 – 15В, мощность трансформатора составляет 150Вт. Аналогичная модель может браться с готового оборудования.
- Корпус для паяльной станции мы изготовим из обычной пластиковой бутылки. В данном примере нам нужен прозрачный пластик, так как в нем легче подключать блок питания, нагнетатель воздуха и плату управления.
Рис. 7. соедините все элементы в корпусе
- Подключите куллер и нагревательную спираль к выводам блока питания, подсоедините регулятор напряжения.
Рис. 8. установите кулер
Регулировка мощности теплового потока может осуществляться либо по скорости подачи воздуха, либо по уровню напряжения, подаваемого на нагреватель.
Подключите шнур питания к выводам трансформатора – паяльная станция готова к использованию.
Рис. 9: паяльная станция готова
Что нужно знать о такой технике?
Паяльный фен представляет собой современный электрический прибор, позволяющий за короткий промежуток времени разогревать металлические отводы. Благодаря качественной сборке и простоте функционирования устройство подойдет для профессиональных и даже начинающих сварщиков.
Паяльный фен практически никогда не используется отдельно, поскольку в процессе выполнения работ важно точное направление. Поэтому опытные мастера чаще применяют целые паяльные станции
Речь идет о полупрофессиональном нагревательном приборе, представленном паяльником и сварочным нагревателем. Подобное оборудование подойдет для работы с компонентами электросетей и схем. Также благодаря устройству удастся выполнять термообработку мелких деталей.
Стоит отметить, что любые паяльные фены отличаются своими характеристиками:
- диаметр в пределах 2–5 мм;
- мощность около 450 Вт;
- производительность вентилятора максимум в 30 л за минуту;
- достижение температуры около 500°C.
Конструкция термофена
Основные части, из которых состоит фен для пайки, схожи с элементами других нагревательных приборов:
- Рукоятка. Она делается из жаропрочных материалов из расчета, что выдержит высокую температуру. Например эбонит, керамика, фарфор. Кроме того, рукоятку можно обмотать жаропрочной тканью, что также снизит температуру поверхности.
- Корпус. К нему предъявляются такие же требования как к рукоятке.
- Насадки. Чаще всего это стальная трубка с небольшим диаметром отверстия. Использование других металлов не рекомендуется из-за меньшей долговечности или большей цены.
- Нагревательный элемент. Используется нихромовая проволока небольшого радиуса, которая хорошо держит форму при нагреве.
- Вентилятор. Устанавливается на обратной стороне паяльного фена и подает воздух к нагревательному элементу. Он обязан быть маленьким, для удобного использования инструмента.
Сборка термофена своими руками
Главное предназначение термофена – это спайка материалов. Такие материалы, как каучук, линолеум, ПВХ-пленка, спаиваются с помощью наполнения сварного шва сплавом присадочного жгута, этого можно достичь горячим воздушным потоком. Расплавление жгута происходит с помощью его нагрева до 350С. Такой способ является основным во время пайки линолеума при настиле на пол. Термофен значительно упрощает задачу изгибания пластиковых труб, листов и профилей. Прогрев при изгибе пластика обеспечивается в диапазоне температур 350-450С на пониженной скорости воздушного потока. Нагрев пластика обязан происходить постепенно и медленно. Сборка термофена своими руками начинается с создания спирали нагревательной части. Спираль накручивается на стальную проволоку сечением 4-7 мм с натяжкой. Спираль желательно наматывать проволокой из фехраля или нихрома сечением 0,5-0,6 мм. Размер спирали высчитывается с учетом условия, что ее электрическое сопротивление будет составлять приблизительно 75-95 Ом.
Спираль обматывают на трубчатое основание от галогенной лампы для прожектора или паяльника (к примеру, паяльник ЭПСН100). Витки спирали укладывают равномерно по все площади основания с небольшим зазором (контакт витков друг с другом недопустим). Сверху уложенной спирали закрепляется слой из асбеста или с натяжной наматывается слой стекловолокна. Данный слой лучше всего закрепить термоустойчивым клеевым составом. После на слой клея одевается термоизоляционная трубка (кварцевое стекло, керамика, фарфор и так далее). Концы спирали нужно вывести наружу. При этом торцы нагревательного элемента и участки вывода лучше всего обработать термоустойчивым клеем.
Собранный нагревательный элемент устанавливается во внутренний канал корпуса термофена. Но предварительно нужно место установки проложить кварцевыми пластинами, слюдой или асбестом, для дополнительной термоизоляции. Выходы спирали, с помощью винтового крепления, соединяются с проводом электрического питания. Этот электропровод обязан иметь теплостойкую изоляцию – волокнистую изоляцию либо фторопласт. Провод нужно проложить через пусковой включатель и реостат для регулирования напряжения, которое подается на спираль.
В обратной части корпуса закрепляется воздушный нагнетатель четко соосно с отверстием нагревательного элемента. Если компрессор или нагнетательный элемент не может поместиться в корпусе, то его можно зафиксировать снаружи торца корпуса. В данном случае к нему нужно присоединить направляющую трубке для потока воздуха. Данная трубка обязана проходить к нагревательному элементу изнутри корпуса и устанавливаться четко соосно его каналу.
От нагнетателя выводятся провода для электрического питания, которые подсоединяются с проводом для нагревателя таким образом, чтобы включатель одновременно мог управлять питанием двух элементов. Реостат регулировки воздушного потока необходимо ввести в цепь электропровода для нагнетателя – его работа не зависит от включения нагревателя.
Электропровод питания выводится наружу внизу рукояти корпуса, а клавиша или кнопка включателя и рычаги реостатов крепятся в удобном вам месте с наружно стороны корпуса. После половинки корпуса соединяются и крепятся между собой. Монтируется концевая часть из термоизоляционного материала в форме конуса или цилиндра. Крепится металлическое сопло. В конструкции лучше всего предусмотреть сменные сопла с различным выходным диаметром.
Принцип работы термофена
Фен для пайки своими руками работает таким образом. Во время нажатия на спусковую кнопку включается нагреватель и вентилятор. Нагретый воздух узким потоком перемещается в необходимую точку. При достижении установленной температуры, воздушный поток расплавляет флюс и припой, а также нагревает соединяемые детали. Таким образом, происходит спайка деталей.
Пайка микросхем
Если есть желание применить фен в роли паяльника небольших деталей, к примеру, микросхем, то температуру воздушного потока необходимо повысить до 750-800С. Прогретый воздух обязан расплавить припой и в тоже время раскалить металл спаиваемой детали практически докрасна. Воздушный поток обязан иметь узконаправленную форму. Для этого термофена мощность нагревательной части нужно повысить до 2,3-2,6 кВт. В значительной мере увеличивается требование к термической устойчивости материала корпуса аппарата, а рукоять при этом обязана иметь температуру, которая комфортна для рук человека, чтобы пайка не превратилась в муку. В некоторых конструкциях фенов для удобства эксплуатации и в роли дополнительной тепловой защиты устанавливается резиновое покрытие рукояти.
Лучшие бюджетные паяльные станции
МЕГЕОН 00361, 50 Вт

Портативный прибор представлен компактным монтажным инструментом, в котором идеально сочетаются технические характеристики и цена. Благодаря использованию импульсного блока питания, станция обладает небольшим весом и компактными габаритами.
Прибор оснащён современными надёжными комплектующими, поэтому данное оборудование отличается достойным качеством пайки и высокой стабильностью в процессе работы.
Достаточно удобная простая станция оснащена паяльником с увеличенной мощностью, аналоговыми установками температуры и цифровой индикацией.
У паяльника имеется небольшой вес, что играет большую роль в работе. Он соединяется со станцией мягким шнуром с нормальным металлическим разъемом.
Страна-производитель: Россия.
Стоимость: 3112 рублей.
МЕГЕОН 00361, 50 Вт
Достоинства:
- функция быстрого нагрева;
- удержание заданных температур при минимальных погрешностях;
- калибровка температур при использовании разных сердечников;
- низкий уровень потребления электроэнергии;
- простота в использовании.
Недостатки:
- нет цифровых показателей температуры;
- среднее качество комплекта паяльника.
STAYER ProTerm 55370

Для изготовления паяльного прибора использовали высококачественные современные материалы. В изделии виден профессиональный подход к обеспечению высокой надёжности и увеличении длительности срока службы.
Импульсный блок питания с цифровой регулировкой температурных показателей встроен в подставку для паяльника, что освобождает много рабочего места за столом. Также станция оснащена небольшим выдвижным ящичком для хранения в нём сменных жал, мягких губок для ухода или каких-либо других деталей.
Индикатор температуры жидкокристаллический, на нём не всегда отчётливо видны все цифровые показатели.
Мощность паяльника 48 Вт, она невысокая, однако её достаточно для пайки небольших деталей.
Страна-изготовитель: Китай.
Стоимость: 1917 рублей.
STAYER ProTerm 55370
Достоинства:
- компактный;
- стабильно держит нужный уровень температуры;
- доступная цена.
Недостатки:



































